2.調査及び検討


以下6項目にわたって調査及び研究を行った。


(1) 超音波の性質

     超音波というのは、人間の可聴範囲以上(約16KHz)の音波をいう。我が MIRS において、障害物の検知・距離測定と自機座標の確認をするセンサが超音波センサである。今回 MIRS で使用する超音波センサは反射方式(独立型)を採用している。

  1.  超音波は音であるから常温の空気中を約 340 [m/s] という速度で伝播する。従って、音は 1 [cm] 距離を約 28 [μsec] だけの時間をかけて進む。すなわち超音波を発射してから物体に反射して戻ってくる迄の時間を測定すれば、超音波の送受波器から物体までの距離を知ることができる。(図 1) 超音波を発射してから、反射波が検出されるまでの時間を T [μsec] とすると、壁までの距離 d は
       
    d = 0.5T * 340 * 0.001 = 0.17T [mm]

    で計算された。

  2.  温度の影響に対して空気中の音波伝搬速度vは簡易的に次式で表される。
       
    v = 331.5 + 0.607T [m/s] T : 周囲温度 [℃ ]

     つまり、周囲温度によって音速が変化するので物体迄の距離を常に精度よく測定するには温度補正が必要となる。

  3.  硬い物(金属、木材、コンクリート、ガラス、ゴム、紙など)は超音波をほぼ 100% 反射するのでこれらの物体の有無は十分検知することが出来るが、布、グラスウール、綿、の柔らかくて空気を含んでいる物体は超音波を吸収するため物体の有無を検知し辛い。

  4.  物体の表面の起伏が大きい場合超音波が乱反射するため検知しにくいことがあるので、注意が必要である。

  5.  減衰質について超音波は距離が長くなるほど減衰している。また図 1 に示すように音波周波数が高くなる程減衰率が大きくなって到達距離が短くなる。通常周波数約 100 [ KHz ]では最大 1 〜 2 [m]検知可能距離となる。超音波では技術的にいえば 1000 [MHz]ぐらい迄発振可能となってきた。

図1 距離による音圧の減衰特性     
図1 距離による音圧の減衰特性

図2 超音波センサの原理     
図2 超音波センサの原理


(2) 超音波センサーの構成

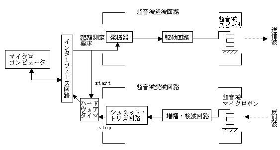
 図 3 の構成による各部の波形の例が図 4 である。実際には反射波は物体の形によりエコーして残るが、この回路では反射波の先頭だけを検出して、最も近い所からの反射時間をはかる。図 3 では発振器を使用しているが発振波形でなく一発の高圧パルスで超音波スピーカを駆動することもある。

図3 超音波センサの構成     
図3 超音波センサの構成

図4 超音波波形とタイミング    
図4 超音波波形とタイミング

 また、反射時間を測定するために図 3 のようなハードウェアタイマを用いず、マイクロコンピューターのソフトウェアでタイマを構成することも出来る。図 5 はソフトウェアタイマを用いた場合の超音波センサ制御ルーチンの流れ図である。


図5 流れ図    
図5 流れ図

図6 超音波トランジューサ    
図6 超音波トランジューサ

 超音波を反射した後待ち時間をおいているのは超音波スピーカの振動が減衰せずその漏れが受信回路に入って受信波を検出したように誤動作してしまうのをふせぐためである。

図7 超音波送波回路例    
図7 超音波送波回路例


(3) 超音波スピーカと超音波マイクロホン

 電気信号を超音波に変えて空気中に発射する超音波スピーカ(送波器)と空気中を飛んできた超音波を受けてそれを電気信号に変換する超音波マイクロホン(受波器)を合わせて超音波トランジューサという。音は空気の振動であるから超音波トランジューサ波電気信号を機械的振動に変えたり、その逆の役割も果たす。
 これらの電気振動変換素子は原理的には一つの素子が送波器にも受波器にも働くが送波と受波では空気の振動振幅にも大幅に異なり、しかもインピーダンスを変えたほうが効率がよいので別個のトランジューサを利用するのが通常である。
 超音波を発生するための送波回路には CMOSゲート回路による発振器やマイクロコンピュータのクロック信号を分周する回路によってトランジューサの共振周波数のパルス列をつくり、これにより超音波トランジューサを駆動させる方式をとる。図 6 はこの例でマイコンからのコントロール信号が "H" の間だけ発振が起こり超音波が送波される。


(4) 超音波の指向制と反射特性

 超音波は、トランジューサから一定の広がりを持ってビーム状に発射される、そのビームの形状を超音波トランジューサの指向性と言う。
 市販されている超音波トランジューサの指向性は、それ程鋭くなく、半値角として 20°〜 30°程度の広がりを持つ。
 超音波センサの指向性が広いと、センサによって計測された対象物体の形はかなりボケたものになる。すなわち、超音波センサは、距離方向の分解能はよいが、横方向の分解能はよくない。この指向性を改善する方法として、トランジューサにホーンアンテナを取り付ける手段がある。アンテナには一般に指向性を鋭くすると同時に、中心方向のゲインをかせぐという利点がある。ただし、ホーンアンテナの設計を理論的に行なうことは難しいので、ある程度の試行錯誤によってホーンの形を決める必要がある。

図8−1 紙性ホーンアンテナの例    
図8−1 紙性ホーンアンテナの例

図8−2 超音波の指向性    
図8−2 超音波の指向性

 超音波センサには電気信号を超音波に変えて空気中に発射する超音波スピーカ(送波器)部と、空気中を伝搬してきた超音波を受けてそれを電気信号に変える超音波マイクロホン(受波器)部とがある。この両者をあわせて超音波トランスジューサーという。
 超音波トランスジューサーのように電気信号を機械的振動に変えたりその逆をする電気−振動変換素子は、原理的には一つの素子が送波器にも受波器にもはたらかせることが出来る。しかし送波と受波では空気の振動振幅が大幅に異なり、またインピーダンスを変えた方が効率がいいので実際はほとんど送波器、受波器で別個の素子を用いている。
 超音波のような波が対象物に当たった場合、対象物が凹凸のある表面を持っていたとするならば、超音波は散乱しあらゆる方向に反射波が進んでいく。しかし鏡面を持っていたとすると入射角と反射角の関係から反射波は反射角の方向にしか観測されない。センサに対して斜めの鏡面は観測されにくいと思われる。
 まして相手 MIRS を検出するのはさらに難しいであろう。試作品を製作し、実験をする必要があると思われる。
 超音波にとってどの程度までが散乱面なのかは波長 λ から知ることが出来る。以下にその関係式を示す。

(式)

v = λ f

ここで 20 ℃の空気中の音の伝搬速度を求めると、

     

v = 343.5

超音波の周波数を 40 KHz として波長 λ を求める。

(式)

λ = v ÷ f = 343.5÷ 40 K = 8.6 [mm]

以上の結果により、対象物の凹凸が約 8.6 [mm] 以上の場合には散乱面とみなされる。


(5) ハードウェアタイマ

 超音波センサでは、1 [μs] を 0.17 [mm] に換算する。したがって、ソフトウェアタイマの 1 回のループに用する時間を 10 [μs] とすると、CPU はこの間他の処理ができない。ハードウェアタイマを用いれば、その間も他の処理を行うことができる。
 ハードウェアタイマとしては、それぞれの CPU に周辺 LSI として準備されているタイマ用 IC を使うのが簡単である。クロック発生回路とマイコンから読むことのできるカウンタ回路を構成すればそれで充分である。


(6) 超音波センサ利用上の注意

  1. (4)でも述べたが、壁にたいして斜めに入射した超音波はほとんどもどってこない。
  2.  超音波トランジューサは、周波数選択性が著しいので、送波回路に発信機を用いる時は周波数調整を綿密に行う。経時変化や温度変化による発信機のドリフト < 注 1 > にも注意が必要。
  3.  受信機は、大きな増幅率をかせぐアナログ回路であり、回路の雑音に注意。
  4.  受信機はマイクロホンであるから、外部の音やシステム自体の機械的振動で誤動作する恐れがある。受信機はゴム等を用いて、機械的振動が伝わらないように取り付ける。 (図 9)
  5.  外部からの音響的な雑音に対しては、距離を 2 回測定して、その値が違っていたら再度センサを働かせるというようなソフトウェアによる対策が有効。
  6.  続けて距離を測定する場合は、以前に発射した超音波に対する反射や残響が十分に減衰する時間(数 [ns] )をおいてから、次の超音波を発射する。

図9 基板へ超音波トランジューサを取り付ける方法の一例       
図9 基板へ超音波トランジューサを取り付ける方法の一例

<注1>ドリフト


(7) その他

   

超音波センサの定格
構造送信・受信専用
(R:受信用 S:送信用)
品名MA40B5R/S
特徴凡用・広帯域
公称周波数/TD>40kHz
感度−47dB以上
音圧112dB以上
指向性(半域全角)50°
静電容量2000pF
分解能
検知距離0.2〜6.0m


図10 MA40B5R/S     
図10 MA40B5R/S


TOP PAGEに戻る!!    選択画面に戻る!!